|
 |
|
|
FZB型氟塑料化工自吸泵 |
|
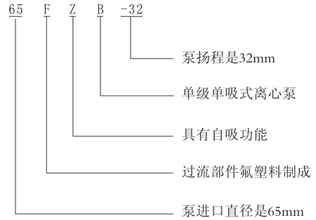
型號意思

機能參數
型號規格 |
流量
( m3/h) |
揚程
( m) |
入口
( mm) |
出口
( mm) |
機電功率
( KW) |
轉速
( r/min) |
汽蝕余量
( m) |
效力
( %) |
自吸高度
( m) |
自吸時候
(s) |
25FZB-20 |
1.6 |
20 |
25 |
25 |
2.2 |
2900 |
3 |
20 |
3 |
150 |
25FZB-25 |
1.6 |
25 |
25 |
25 |
2.2 |
2900 |
3 |
30 |
3 |
150 |
32FZB-25 |
3.2 |
25 |
32 |
25 |
3 |
2900 |
3 |
42 |
3 |
150 |
40FZB-20 |
6.3 |
20 |
40 |
32 |
4 |
2900 |
2 |
48 |
3 |
180 |
40FZB-32 |
6.3 |
32 |
40 |
40 |
3 |
2900 |
2 |
42 |
3 |
150 |
50FZB-20 |
12 |
20 |
50 |
40 |
4 |
2900 |
2.5 |
52 |
3 |
180 |
50FZB-32 |
12 |
32 |
50 |
50 |
4 |
2900 |
5.5 |
48 |
3 |
180 |
50FZB-45 |
12.5 |
45 |
50 |
32 |
7.5 |
2900 |
3.5 |
35 |
3.5 |
180 |
50FZB-70 |
12.5 |
70 |
50 |
50 |
15 |
2900 |
4 |
53 |
3.5 |
180 |
65FZB-32 |
25 |
32 |
65 |
50 |
7.5 |
2900 |
3 |
55 |
3.5 |
200 |
65FZB-45 |
25 |
45 |
65 |
50 |
11 |
2900 |
4 |
42 |
3.5 |
200 |
65FZB-70 |
25 |
70 |
65 |
50 |
30 |
2900 |
5 |
58 |
4 |
180 |
80FZB-30 |
50 |
30 |
80 |
65 |
11 |
2900 |
3.5 |
58 |
4 |
150 |
80FZB-45 |
50 |
45 |
80 |
65 |
15 |
2900 |
3.5 |
53 |
4 |
180 |
80FZB-70 |
50 |
70 |
80 |
65 |
30 |
2900 |
5 |
58 |
4 |
200 |
100FZB-30 |
100 |
30 |
100 |
80 |
18.5 |
2900 |
6 |
48 |
4 |
250 |
100FZB-45 |
100 |
45 |
100 |
80 |
30 |
2900 |
6 |
55 |
4 |
250 |
|
|
|
|